南京德兴源电力科技有限公司

产品搜索:DXY-FB600,DXY-XX

产品列表
  
DXY-GZDW直流电源系统
  
DXY-BZDW壁挂式直流电..
  
DXY-FB分布式操作电源
  
DXY-305智能型马达保护..
  
DXY-600系列中高压保护..
  
DXY-800/800K系列..
  
有源滤波装置DXY-WAVE
  
低压无功补偿
  
滤波电抗器
  
补偿控制器
  
DXY-HG静态滤波补偿组件
  
DXY-500系列电能质量在..
  
DXY--301系列箱变保护..
  
DXY-HD动态滤波补偿组件..
  
DXY-100系列三项多功能..
  
DXY-200系列电弧光保护..
  
DXY-XX系列微机消谐装置
  
DXY-100(C)智能除湿..
  
DXY-900系列智能操显装..
  
DXY-300系列无线测温装..
  
DXY-700系列环网柜综合..
  
DXY-932系列防孤岛保护..
产品列表 您现在所处的位置:首页 - 产品中心 - 产品列表
DXY-GZDW微机型智能高频开关直流电源系统
 

介绍:

DXY-GZDW微机型智能型高频开关直流电源装置是在总结了电力系统用直流电源领域先进、成熟的设计,运行经验及发展动向的基础上,而开发出的新一代直流电源装置。适用于不同电压等级的变电站、水电站、发电厂、工矿企业、电气化铁路以及高层建筑等领域,可作为高压开关、继电保护、自动装置和其他供直流机构(分、合闸)的操作电源和控制电源。系统采用一体化设计思想,由监控模块、整流模块、绝缘监测模块、电池巡检模块、开关量监测模块、降压模块等构成,具有技术先进、配置合理、测控智能化、操作简便等特点。可与上位机通讯,方便地实现“遥测、遥控、遥信、遥调”四遥功能,是无人值守的理想直流电源设备。

产品特点:

■两路交流输入自动切换,输入电压范围宽,电网适应性强;确保系统正常运行。

■整流模块采用软开关技术,效率高,具有良好的电气性能及电磁兼容性。高精度动态均流,可自主、主控或受控运行;系统采用模块化设计,N+1热备份,可靠性高;充电模块可带电插拔,维护方便快捷。

■具备手动、自动调压功能及支路绝缘检测功能。

■多重抗雷击和抗高频干扰设计,可靠的防雷和高度的绝缘防护措施,确保系统和人身安全。

■可采用一套监控系统,双组蓄电池、双组充电装置,母线分段,实现双组蓄电池独立充放电管理。

■系统主监控可选用液晶屏、触摸屏、大屏幕实现全汉化实时显示及操作。可通过系统主监控进行系统参数查询、设置,界面友好丰富,操作简单方便。

■采用以微处理器为核心的集散式主监控系统;实时对系统运行实施全面监测和控制,可进行系统设置、信息查询,也可通过后台监控和远程监控对系统实施“遥测、遥控、遥信、遥调”四遥功能,实现无人值守。

■监控系统实时监测蓄电池端电压、充放电电流,精确控制蓄电池的均充和浮充,具有电池过欠压告警、电池过温告警及过充保护等功能并自动完成对蓄电池的精确管理;确保电池工作在最佳状态,延长电池使用寿命。

■提供RS232RS485两种通讯接口,和RTUCDTMODBUS三种通讯规约选择。

■备有扩展接口可接入外部其它设备;可实现供电一体化方案,将通信电源,逆变器等均纳入监控系统进行监控。
 

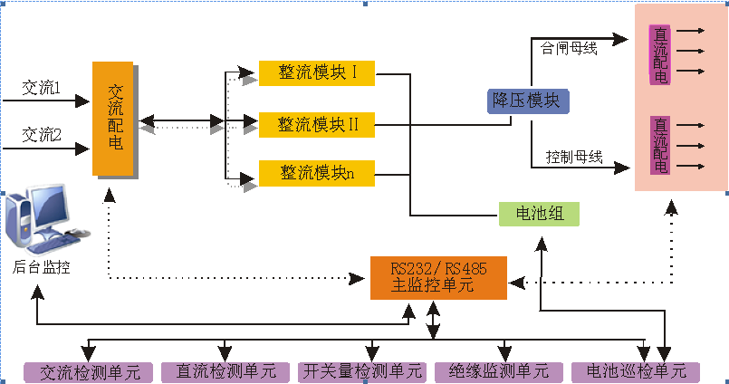
工作原理:

两路市电经过自动切换输入一路交流,给整流模块供电。整流模块将输入的交流AC转换为直流DC,给蓄电池充电,同时给合闸母线负载供电;另外合闸母线通过降压模块后给控制母线负载供电。系统中运行的各种功能模块受主监控和后台监控及远程监控的控制,监控可实时显示运行信息、查询信息及操控系统。系统除交流监控、直流监控、开关量监控等基础单元外,还可以配置绝缘监测、电池巡检等功能单元,用来对直流系统进行全面监控。


文章分页:1 
 
版权所有:南京德兴源电力科技有限公司

友情链接:无气喷涂机 无溶剂复合机 无溶剂复合机 电脑刻章机 凤铝铝材 建筑劳务